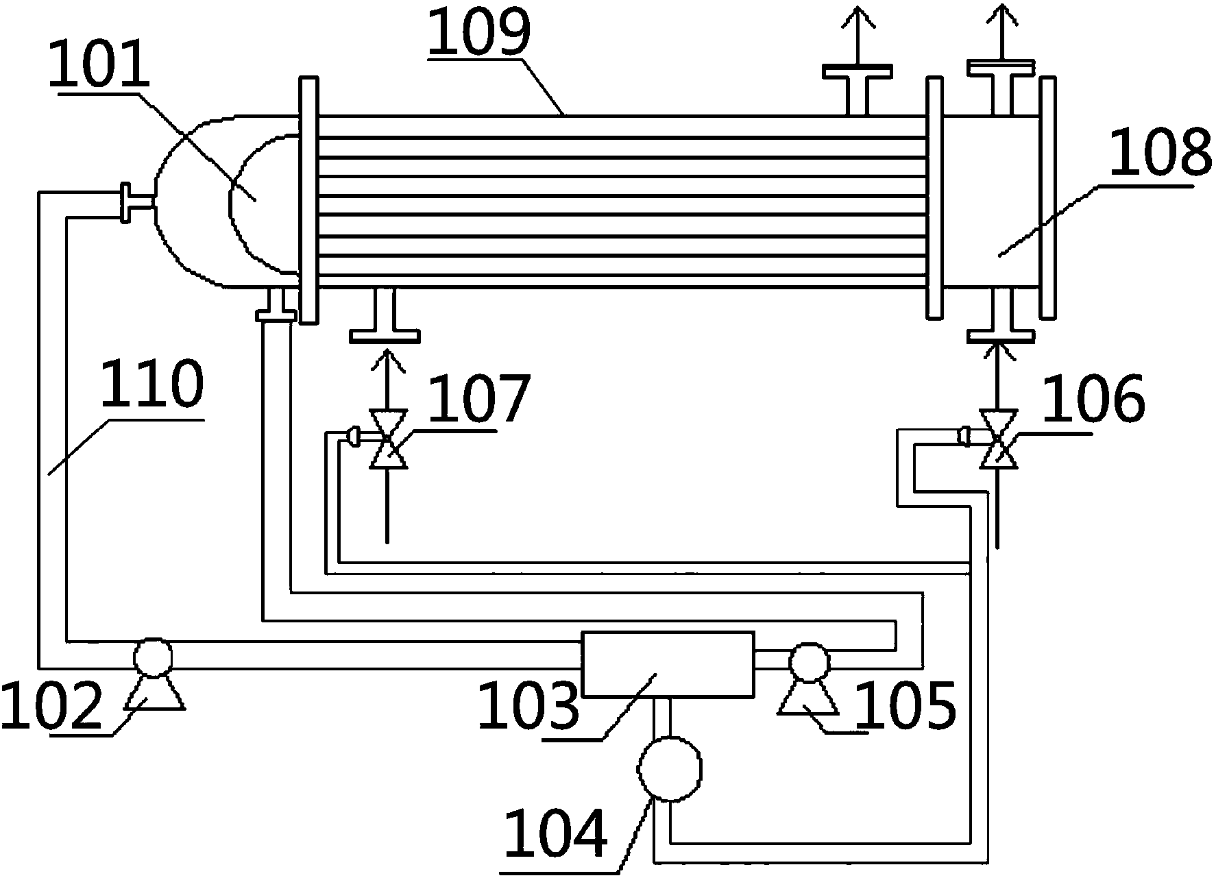
本实用新型公开了一种防内渗漏的浮头式换热器,包括:换热器,其一端设有浮头,所述浮头一端左侧设有法兰接头;两个液体泵,其分别通过管道可拆卸连接于换热器上;以及色谱分析器,其可拆卸连接于换热器外管道上,位于两个液体泵之间;联锁报警器,其可拆卸连接于色谱分析器下方;该装置增加了色谱分析器,可实现换热器在工作过程中对其组分进行检测,如在检测过程中在线色谱分析器的检测结果超过事先设定的允许浓度则输出信号到报警装置,并启动联锁装置,换热器停车,保证化工生产安全。

文章来源:石化研究所发布时间:2023-09-08浏览次数:10
本实用新型公开了一种防内渗漏的浮头式换热器,包括:换热器,其一端设有浮头,所述浮头一端左侧设有法兰接头;两个液体泵,其分别通过管道可拆卸连接于换热器上;以及色谱分析器,其可拆卸连接于换热器外管道上,位于两个液体泵之间;联锁报警器,其可拆卸连接于色谱分析器下方;该装置增加了色谱分析器,可实现换热器在工作过程中对其组分进行检测,如在检测过程中在线色谱分析器的检测结果超过事先设定的允许浓度则输出信号到报警装置,并启动联锁装置,换热器停车,保证化工生产安全。

地址:古塔校区 辽宁省锦州市北京路二段四号 邮编:121000
滨海校区 锦州市太和区柳江街2段2号 邮编:121000
电话:0416-3212009 辽宁石化职业技术学院 版权所有
